-
Type 2 AC surge protection device
-
18mm
-
Imax: 40kA
-
Pluggable module for each phase
-
MOV technology
-
Remote signaling (option)
-
EN61643-11:2012,IEC61643-11:2011/T2
![]() |
![]() |
![]() |
THOR TRS2-C40 Compact Surge Protection Devices (SPDs) are designed to provide high-level, reliable surge protection while minimizing space requirements in electrical cabinets, making them ideal for residential, commercial, and DIN-rail applications. They offer similar protective capabilities to larger, traditional surge arresters but with increased flexibility and easier installation.
Features
● Space-Saving and Modular Design
● High Performance and Reliability
● Advanced Protection Technology
● Visual Status Indicators
● Modular Structure & Easy Installation
● Product pictures and wiring diagram
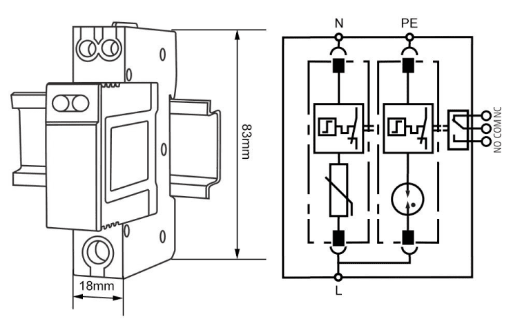
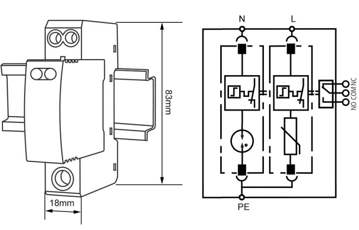
Dimension and wiring diagram
|
|
![]() |
![]() |
- Electrical Characteristics
-
TypeTRS2-C40
-
The Model of protection1P+N
-
Nominal volatge (Un)230V AC
-
Maximum operating voltage (Uc)L-N:275VAC; N-PE:255VAC
-
Nominal discharge current (8/20μs) (In)20kA
-
Maximum discharge current (8/20μs) (Imax)40kA
-
Voltage protection level (Up)≤1.5KV
-
Response time (Ta)L-N:≤25ns; N-PE:≤100ns
-
Range of operating temperatures40℃~+85℃
-
According to standardEN61643-11:2012,IEC61643-11:2011/T2




